Сделать домашней|Добавить в избранное
 

 
на правах рекламы
Сортировать статьи по: дате | популярности | посещаемости | комментариям | алфавиту

Двухтактный выходной трансформатор для 6П3С, ТВЗО-100

Двухтактный выходной трансформатор для 6П3С, ТВЗО-100

ТВЗО-100 Двухтактный выходной трансформатор.Габаритная мощность по железу 100Вт.Приведенное 6к ламп типа 6П3С,6П7С,ГИ30,ГУ29. итп. Импорт 6L6, EL34.. Ультралинейные отводы.40%.
Индуктивность общая порядка 30Гн. Омическое на плечо порядка 80Ом.. Нагрузка 4,8, Ом.(16Ом) по запросу! Габаритные размеры : Диам.-90мм. высота 55мм. .
5500р.
Ps габариты индуктивность и омическое  могут отличаться от образца в публикации, без ухудшения параметров.

Выходники для схемы Вайсбена

В ПОМОЩЬ РАДИОЛЮБИТЕЛЮ! О КАЧЕСТВЕ РАБОТЫ ДАННОГО УСТРОЙСТВА НИЧЕГО СКАЗАТЬ НЕ МОГУ НЕ СОБИРАЛ, МНЕНИЕ ИМЕЮ, НО ПРИДЕРЖУ! ПОПРОСИЛИ НАМОТАТЬ_НАМОТАЛ! 
Выходники для схемы Вайсбена

Выходники для схемы Вайсбена
Выходники для схемы Вайсбена

Габаритные размеры: 85х50мм
3300р.шт.
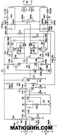
Вот скопированное описание схемы усилителя с сайта по ссылке: file://localhost/C:/Users/User/Desktop/Схема%20стереофонического%20мостового%20УМЗЧ%20К.%20Вайсбейна..mht
Выходной трансформатор является наиболее критичным компонентом любого высококачественного усилителя звуковой частоты, именно он создает многие виды искажений. Выходной каскад предлагаемого усилителя построен по схеме последовательно-параллельного двухтактного усилителя (PPP-Push-Pull- Parаllel), предложенного немецким инженером Футтерманом в 1953 г. Каскад представляет собой мост, два плеча которого образованы внутренними сопротивлениями выходных ламп, а два других - сопротивлениями источника анодного питания.
Постоянные составляющие анодных токов ламп протекают через нагрузку в противофазе, поэтому постоянное подмагничивание выходного трансформатора, как и в обычном двухтактном усилителе, отсутствует. Переменные же составляющие анодных токов выходных ламп протекают через нагрузку в фазе, так как на сетки ламп подаются противофазные напряжения.
Если в обычном двухтактном усилителе выходные лампы по переменному току включены последовательно, то в противопараллельном усилителе - параллельно. Поэтому оптимальное сопротивление нагрузки для противопараллельного усилителя в 4 раза меньше, чем для обычного двухтактного. Это значит, что индуктивность первичной обмотки выходного трансформатора в противопараллельном усилителе при одних и тех же нелинейных искажениях на заданной низшей частоте будет в 4 раза меньше, чем в обычном. Значительно упрощается конструкция выходного трансформатора. В противопараллельном усилителе выходной трансформатор можно заменить своеобразным автотрансформатором со средней точкой, что приведет к уменьшению искажений на высших частотах, обусловленных индуктивностью рассеяния и распределенными емкостями между обмотками выходного трансформатора. Принципиальная схема усилителя показана на рисунке.

Технические характеристики УМЗЧ следующие. Выходная мощность при нелинейных искажениях менее 1 % 20 Вт. Чувствительность по входу 250 мВ. Чувствительность усилителя мощности 0,5 В. Полоса воспроизводимых частот 10-70 000 Гц. Сопротивление нагрузки 2, 4, 8, 16 Ом. Диапазон регулировки тембра 10 дБ.

Первый каскад усилителя выполнен на половине лампы 6Н23П (6Н1П, 6Н2П, 6Н4П), второй каскад представляет собой обычный резистивный усилитель. Между первым и вторым каскадом включен широкодиапазонный регулятор тембра. В качестве потенциометра использован переключатель П2К. Применение фазоинверторного каскада, собранного по схеме с катодной связью (VL3), обеспечивает высокую симметрию выходных напряжений в широком диапазоне частот и малые нелинейные искажения. С предыдущим каскадом (VL2), представляющим собой катодный повторитель, фазоинверторный каскад связан гальванически, чтобы уменьшить сдвиг фаз на низких частотах, что улучшает стабильность работы усилителя.
Выходной каскад собран по схеме РРР на лампах 6П41С, имеющих достаточную мощность и небольшое внутреннее сопротивление (12 кОм). Вместо 6П41С можно применить лампы 6ПЗС, 6П27С, EL34. Усилитель охвачен отрицательной обратной связью, напряжение которой через резистор подается с выходной обмотки автотрансформатора в цепь катода первого каскада усилителя мощности. Питание усилителя - от двух одинаковых однополупериодных выпрямителей на диодах Д237Б. Трансформатор питания имеет 4 обмотки анодного напряжения по 240 В каждая. Примечательно, что конденсаторы в блоке питания не соединены с корпусом. Силовой трансформатор намотан на тороидальном сердечнике. Лучше если каждый канал стереоусилителя будет иметь отдельный силовой трансформатор. В усилителе предусмотрено раздельное включение накального и анодного напряжений, что позволяет увеличить ресурс выходных ламп.
Усилитель смонтирован на металлическом шасси методом навесного монтажа с использованием монтажных плат, а также лепестков ламповых панелей, что уменьшает наводки и емкость монтажа.
Налаживание сводится к проверке правильности монтажа. Перепад напряжений между катодом катодного повторителя и катодами лампы фазоинвертора должен быть 2 В. При правильно собранном усилителе между выводами 10 и 13 выходного трансформатора напряжение должно равняться нулю. В случае появления фона необходимо перефазировать одну из анодных обмоток трансформатора питания. На конструкции выходного трансформатора следует остановиться более подробно. Трансформатор намотан проводом марки ПЭВ-2 на тороидальном магнитопроводе, собранном из стальной ленты толщиной 0,35 мм и шириной 50 мм. Наружный диаметр тора 80 мм, внутренний 50 мм. Марка стали Э330. Обмотка разбита на секции для снижения индуктивности рассеяния и получения высокой симметрии двух половин обмотки. Намоточные данные трансформатора приведены в таблице. Выходной трансформатор можно выполнить и на Ш-образном сердечнике сечением 7-8 см, обмотки которого разбиты на секции. Секции между собой соединены последовательно.Обмотка Выводы Диаметр провода, мм Число витков
I 10 - 11 0,31 320
II 3 - 4 0,31 320
III 5-6-7-8-9 0,9 120 В один слой, отводы через 30 витков.
IV 1 - 2 0,31 320
V 12 - 13 0,31 320Возможна намотка силового трансформатора с пропиткой 4200р, без пропитки 3950

Выходные трансформаторы для схемы Манакова

Выходные трансформаторы для схемы Манакова

Raa-5К.РР. Ультралинейка 40%. Нагрузка 4,8. Габаритная мощность 100Вт.Для выходных тетродов 6П3С, 6П13С,Г807,6П7 ит.п.

5500шт.

Вариант2 

 

Выходные трансформаторы для схемы Манакова

 

 Raa-5К.РР. Ультралинейка 40%. Нагрузка 4,8. Габаритная мощность 130.Для выходных тетродов 6П3С, 6П13С,Г807,6П7 ит.п.

Габаритные размеры 110мм х 35мм.

 

Выходные трансформаторы для схемы Манакова

 

200 вт г.м -7500 шт.

PUSH-PULL выходной трансформатор для ламп 6С41С

PUSH-PULL выходной трансформатор для ламп 6С41С

РUSH-РULL для ламп типа 6С41С,  Raa-1,8К. Омическое сопротивление Plate to Plate 82.5Ом. Индуктивность порядка 30Гн. Нагрузка 4,8 Ом. 
Индуктивность и омическое сопротивление могут отличаться от образца представленного на данной странице. 7500шт.

Выходные трансформаторы 5К для SE усилителя.

Выходные трансформаторы 5К для SE усилителя.

Выходной SE трансформатор для ламп типа 6П6(6V6), для внутреннего сопротивления 5К. Зазор выставлен на ток 50-60мА . Индуктивность на частоте 1000Гц 36Гн. Омическое сопротивление по постоянному току 130Ом. Габаритная мощность по железу 160Вт.
цена 6500 шт

SE для ГУ50(6П3С,6П13С,Г807,6П7,EL34)

SE для ГУ50(6П3С,6П13С,Г807,6П7,EL34)

160 Вт габаритной мощности.4К рекомендовано для ламп типа ГУ50(6П3С,6П13С,Г807,6П7,EL34). Провод на первичке 0,315мм, омическое сопротивление 85 Ом, индуктивность не менее 14Гн. Нагрузка (у данного образца) 4,8.

ТВЗО-200.Выходной РР 6К для ламп EL34, KT88


 
ТВЗО-200.Выходной РР  6К для ламп  EL34, KT88
 


Выходной тороидальный трансформаторТВЗО-200 6К, для ламп типа EL34, KT88 . вит. на первичке 0,315мм.Омическое сопротивление первички порядка 130 Ом. Ультралинейные отводы 40%.Инд.. .Провод на вторичке 0,75мм., нагрузка 4;8;16 Ом . Разброс по плечам от 7-9 Ом. При 4000 вит. на первичке это хороший показатель.Диаметр 110мм, высота 55мм.

7500р. 
Данные трансформаторы в частности могут быть использованы вот для такой схемы. 
ТВЗО-200.Выходной РР  6К для ламп  EL34, KT88
Вот такой можно предложить силовик опять же для этой схемы (и не только).
[center]ТВЗО-200.Выходной РР  6К для ламп  EL34, KT88
  
 ТАН120.4 . 
Либо Тан 160 на сайте. 5я стр. в разделе "трансформаторы".